Качество, проверенное временем.
Качественная рабочая проектная документация с полным набором чертежей и расчетом стройматериалов для строительства.
Главная

Помощь с выбором проекта дома тел: +7 925 585-89-91. WhatsApp: +7 (926) 377-46-81.

Все проекты домов
Авторизация покупателя
Логин:
Пароль:
Забыли свой пароль?
Профиль покупателя
Корзина0 позиций
на сумму 0 руб.
Видео стройка

Проекты домов и коттеджей серии "Северная Пальмира"
Посмотреть видео: строительство, отделка, инженерные коммуникации
Фото строительства домов
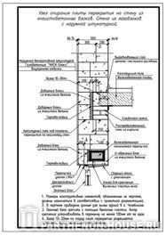
Строительство домов из газобетона (блоков). Узел опирания перекрытия на стену из газобетонных блоков. Стена из газоблоков с наружной штукатуркой.
Посмотреть все фотоальбомы
строительства домов
Предметы интерьера дома
Солнечные часы для географических координат Москвы
Посмотреть все фотоальбомы
предметы интерьера

Каталог готовых проектов домов и коттеджей Библиотека статей о строительстве Картотека строительных сайтов
Каталог готовых проектов
домов и коттеджей
Библиотека статей
о строительстве
Картотека
строительных сайтов

Как купить проект дома или коттеджа в г. Казани

город Казань

Уважаемые жители г. Казани, прежде чем вы приступите к поиску проекта дома, коттеджа, гаража или бани в каталоге компании ПАРФЕНОН, мы настоятельно рекомендуем вам ознакомиться с нижеприведенной информацией.

Рекомендации по выбору проекта дома для г. Казани

Исходные данные для строительства частных малоэтажных домов в г. Казани:
- природно-климатический район: IIB
- расчетная температура наиболее холодной пятидневки (обеспеченностью 0.92): -30 гр.С
- градусо-сутки отопительного периода (ГСОП): 5600-6300
- продолжительность отопительного периода: 215 суток
- расчетное значение веса снегового покрова на 1 кв.м. горизонтальной поверхности земли для IV района: 2.4 кПа (240 кгс/кв.м.)
- нормативное значение ветрового давления для II района: 0.30 кПа (30 кгс/кв.м.)
- средняя глубина промерзания грунта: 1.700 м.
- сейсмическая активность территории: отсутствует.
Учитывая эти, очень важные при строительстве дома, характеристики мы рекомендуем нашим заказчикам при выборе проекта дома для строительства в г. Казани и его окрестностях ориентироваться на следующие конструкции зданий.

Дома для постоянного проживания.
  • Фундаменты: ленточный монолитный или сборный железобетонный (ж/б) ниже глубины промерзания. Малозаглубленная монолитная ж/б плита. При благоприятных условиях геологии участка возможно устройство свайно-ростверкого фундамента.
  • Наружные несущие стены из блоков газобетона или поризованного кирпича.

  • Конструкция наружных стен из газобетона: 400 мм кладка блока + 50 мм утеплитель из минераловатных плит + облицовка кирпичом 120 мм или декоративная штукатурка «мокрого типа» на силиконовых или силикатных составах.
    Конструкция наружных стен из поризованного камня (кирпича):
    Вариант 1. каменная кладка 380 мм + утеплитель 50 мм + 120 мм облицовка кирпичом или штукатурка.
    Вариант 2. каменная кладка 510 мм + 120 мм облицовка кирпичом или штукатурка.
  • Конструкция крыши: чердачная холодная или мансардная, покрытие: металлочерепица, гибкая битумная черепица, натуральная или цементно-песчаная черепица.

  • Антисейсмические мероприятия и конструкции устраивать не обязательно.
Дома для сезонного проживания.

Дома для сезонного или временного проживания рекомендуется строить из деревянного клееного или профилированного бруса, оцилиндрованного бревна или каркасно-щитовых конструкций. Если вам понравился проект дома с иными техническими показателями и конструктивными решениями, чем рекомендованные нами для строительства в г. Казани, то во многих случаях мы можем переработать проектную документацию под ваши условия.

Заказ проекта дома в г. Казань

Вы можете заказать проектную документацию домов и иных построек, представленных в нашем каталоге готовых архитектурных проектов любым удобным для вас способом.
1. Отправить заявку через форму обратной связи, которая присутствует на страничке каждого проекта в правом нижнем углу экрана.
2. Наши специалисты готовы принять ваш заказ по телефонам указанным на сайте. То же самое вы сможете сделать, заказав обратный звонок.
Мы не посредники и не перепродаем проекты по завышенным ценам. Обратившись к нам вы сможете напрямую заключить договор на приобретение готового проекта дома или индивидуальное проектирование непосредственно с архитекторами авторами проектной документации.

Форма оплаты проектной документации

Оплата проектной документации производится только по договору, заказчик вносит 100% предоплаты, безналичным перечислением денежных средств в отделении любого банка или через онлайн-сервисы банковских систем (Сбербанк-онлайн, Альфа-клик и т.д.) на банковский счет архитектурного бюро с которым вы заключите договор.
Проектная документация предоставляется заказчикам на бумажном носителе, в форме альбома чертежей (формат бумаги А3).
Ознакомиться с примерами проектов:
- Пример состава проектной документации серии домов ЯП и КП >>>
- Пример состава проектной документации серии домов ПА >>>
- Пример состава проектной документации серий домов МКК, МПГ, МПК >>>

Доставка проекта в г. Казань

Доставка в г. Казань осуществляется бесплатно Почтой России или службой экспресс-доставки.
Срок экспресс-доставки в г. Казань: 1 день (без дня забора).
Доставка производится по указанному в договоре адресу заказчика или в пункт самовывоза службы экспресс доставки в г. Казани, расположенного по адресу: г. Казань, ул. Восстания д.100, корпус 220.
Если вы внимательно прочли всю представленную информацию, но у вас остались вопросы, то позвоните или напишите нам, мы обязательно на них ответим.

Каталог: Проекты домов и коттеджей >>>


Если наши проекты вам нравятся - поделитесь ими с друзьями!!!


Новые проекты домов

Стиль фахверк: История и современность.

Наш сайт представляет новую статью об архитектурном стиле фахверк. Знакомьтесь с историей и особенностями этого уникального стиля, с его глубоко укоренившимся прошлым и современными возможностями при проектировании домов в этой элегантной и привлекательной эстетике.

Зачем нужна экспертиза проектной документации: важность и основные преимущества

Узнайте, почему экспертиза проектной документации является неотъемлемой частью любого строительного процесса и какие преимущества она приносит. На нашем сайте вы найдете подробную информацию о важности проведения экспертизы проектной документации для обеспечения безопасности и качества строительных работ.

Все новости >>
 

Новые статьи
о строительстве

Отделка загородного дома: как делать правильно | Советы профессионалов

Профессиональные советы по отделке загородного дома: этапы работ, важность проектной документации и выбор подрядчика

Проектирование и строительство домов из оцилиндрованного бревна

Весомые преимущества строительства домов из оцилиндрованного бревна удивят даже самого требовательного эстета. Узнайте больше о процессе проектирования и строительства этих уникальных жилищ, которые сочетают в себе изысканность и прочность - все, что вам необходимо для комфортной и гармоничной жизни в окружении природы.

Все новости >>
 

Опрос о строительстве
  1. Дом какой площади Вы хотите построить?
    1. 100-150 кв. м - 2513 (31.59%)
       
    2. до 100 кв. м - 1896 (23.83%)
       
    3. 150-200 кв. м - 1648 (20.71%)
       
    4. 200-250 кв. м - 751 (9.44%)
       
    5. свыше 400 кв.м - 478 (6.01%)
       
    6. 250-300 кв. м - 380 (4.78%)
       
    7. 300-350 кв. м - 161 (2.02%)
       
    8. 350-400 кв. м - 128 (1.61%)
       
Принять участие в других опросах >>
Форум о строительстве

Объявления

Мы оказываем помощь и даем грамотные и профессиональные консультации по подбору готовых проекты домов, коттеджей, бань, гаражей, бассейнов, беседок и других малоэтажных построек. В нашем каталоге также широко представлены проекты коммерческого назначения (мотели, магазины, автомойки). Мы оказываем свои услуги по всей России и странам СНГ. Проектная документация разработана в соответствии с действующими строительными нормами и правилами, принятыми в Российской Федерации и обеспечивает безопасную для жизни и здоровья людей эксплуатацию объекта при соблюдении предусмотренных рабочими чертежами мероприятий. Мы оказываем содействие не только в подборе готовых проектов домов самых лучших архитекторов России, но также можем помочь вам с индивидуальным проектированием по вашим эскизам. Кроме этих проектных работ, мы можем предложить и рекомендовать вам услуги надежных строительных компаний работающих в Московской области и других регионах России.

| Проекты домов | Пример проекта | Строительство | Все о стройке | Контакты | Мобильная версия | Политика конфиденциальности и обработки персональных данных |

https://www.parthenon-house.ru - готовые проекты домов, малоэтажное строительство России.
Разработка, дизайн и продвижение сайта - компания "ПАРФЕНОН" (2007-2025)
Мы вконтакте